随着世界上第一个电磁兼容性规范1944年在德国诞生,电磁兼容设计在现代电子设计中变得越来越重要。普通的10 kV/630 kW"箱式"变压器低频噪音辐射处的电场辐射一般可达800 V/m,电磁辐射可达30 B/μT,对工作在此环境下的无线传输模块有非常大的影响,因此有必要对无线传输模块进行抗电磁干扰设计。
1、PCB的抗干扰设计
1.1 硬件方面的抗电磁干扰设计
1)选择集成度高,抗干扰能力强,功耗小的电子器件。
2)良好的接地设计。对于工作在2 MHz一下低频应采取共地,即一点接地;对于工作在10 MHz以上的高频应采用分地,即多点接地。同时,数字地和模拟地分开,中间用磁珠连接。对传感器信号地线采用浮空隔离,不与大地相连。将所有闲置的单片机IO端口,应该接地而不是接电源。
3)滤波处理。每个IC的电源端并联一个高频电容,减少IC对电源的影响。
4)PCB的设计:①布线时遵循3-W原则,也就是相邻两条线路间的中心距离应该大于或者等于3倍的线宽。随着线间距离的增大,同时也能减少线间的耦合串扰。②按照功能布局,不同模块接对应的电源。③电源和地线尽量的粗,电流方向和信号线方向相同。④晶振尽量靠近单片机。⑤线路尽量使用45°折线而不是90°折线。⑥多层板设计,将电源层和接地层放在中间层,这样利于各元器件的迅速接地,抑制共模干扰,有利于抗电磁干扰。
1.2 软件方面的抗电磁干扰设计
1)使用看门狗,MSP430中已经集成,遂不赘述。
2)数据冗余技术,在噪声幅度较大的环境巾传输数据,给数据增加一定的冗余位用于校验,能增加检错和纠错的能力,具有非常明显的抗干扰效果。
2、电磁干扰仿真软件介绍
电磁干扰的数值仿真过程也就是电磁场问题的数值计算过程,电磁数值计算的任务是基于麦克斯韦方程组,建立逼近实际问题的连续型数学模型,然后采用相应的数值计算方法,经离散化处理,解出模型的数值解,再经处理得出场域中任意点处的场强,能量,损耗分布,及其他参数。常见的计算法方法有时域有限元法、频域有限元法,矩量法等,其中矩量法基于Maxwell方程中的积分方程,计算精度较高;频域有限元法基于Maxwell方程中的偏微分方程,计算量较大,其中Ansoft Designer就是基于频域有限元方法的软件。
Ansoft Desinger集成了高频、基于物理原型的电磁建模、仿真及与电路和系统分析的无缝连接环境,为了获得S参数和电流密度J,采用了混合电位积分方程(MPIE Mixed Potential Integral Equation)法和矩量法(MoM Method of Moments)分别计算之,这样就能通过电流密度求得S参数和辐射场。
在Ansoft中,只要三维物体表面网格形成,则可利用混合点位积分方程(MPIE)进行分析:

式中:为垂直于网格平面的单位矢量;j为虚部单位;ω为角频率(等于2f);A表示矢量磁位;φ为标量电位;Zs为单个网格表面的电阻;J为网格上的电流密度。在混合积分后,使用矩量法(MoM)求解网格上的电流密度J,得到网格边界线上法向方向的电流,在存储网格边界线方向电流分量后,网格内部每个点的电流值可通过网格边界线法向电流分量差值得到。
3、PCB电磁兼容仿真步骤
3.1 PCB的设计、布线及输出
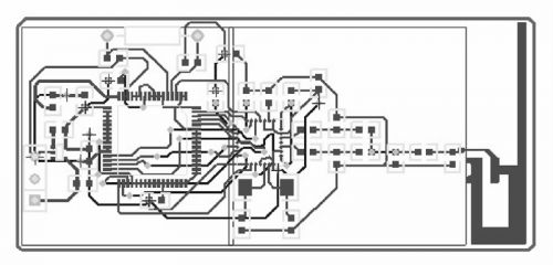
PCB的设计在Prote199SE中进行,先在Protel中绘制原理图,再经过错误检查后,生成网络图,然后再进行布线。此PCB板设计为4层,底层和顶层都走信号线,中间两层分别是地线和电源,底层和顶层所有有接地和接电源的引脚都以最短的具体接地和接到电源,保证了信号完整性及抗电磁干扰性。布线后的电路板如图1所示。

图1 布线图
设计好PCB板后,通过输出功能输出DXF文件。
3.2 导入Ansoft Designer并生成模型
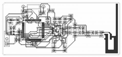
导入时,先在Designer中新建一个PlanarEM项目,这里采用的是系统内置的双面板的模板,为了生成相关印制板的实体模型,可以通过Ansoft Designer的Layout菜单中所列的ImPort file选项,将Protel导出的DXF文件导入到Planar EM项目中来,生成印制板的实体模型的各层,导入过程中,Protel和Ansoft Designer中设定的缺省单位要一致,先导入所有的层,再根据实际情况修改和调整PCB上各层的走线。PCB采用的介质材料是FR-4,完成上述工作后,整个印制板的仿真实体模型可在Ansoft Designer中建立。如图2所示。

图2 导入Ansoft后的模型
3.3 设定解析条件
1)首先设定激励(Excitations)用选择工具选择需要添加激励的边缘,然后右键单击选择Add Port.根据电路的实际情况,这里设定Port1,Port2,Port3,Port4共4个激励源,电流幅度分别为0.1 A、0.2 A、0.1 A、0.3 A.
2)然后设定分析条件(Analysis)右键单击添加解析方案设置(Adding Solution Setup),选定初始化网格为频率等于60 Hz时的固定网格(Fixed Mesh),并且在网格精炼标签(Mesh Refinement)中将精炼参数(Refinement Parameters)设置为缺省值。在增加的Setup1上右键单击,选中Mesh Overlay和Dynamic Mesh Update,再添加频率扫描(Adding SweepFrequency),类型选择"离散"(Discrete),复选中"生成表面电流"(Generate Surface Current),开始频率为40 Hz,终止频率为60 Hz,步长2 Hz,一共10个频率点。设定上面所有的条件后,还需要对设置进行初步校验,校验完成后即可开始对PCB实体模型进行解析。
4、仿真结果分析
4.1 原始结果分析
通过在Ansoft Designer中过对以上10个频点的扫描,即可得到了PCB的电流图和近场分布图,这里以50 Hz点为例,分析得到的电流图,E、H近场分布图进行分析,如图3、4、5可见,电路中出现4块场强较强的区域,分布在2个晶振及射频发射电路区域,其中晶振区域存在着敏感元件,而这部分正好辐射强度较大,这对于PCB的电磁兼容来说是不合适的。

图3 50hz电路图

图4 50 HzE近扬图

图5 50 HzH近场图
针对上述问题,我们对PCB进行了重新布线,调整以上两块敏感区域中元件的位置,缩短晶振到单片机的距离,使信号尽可能快的进入芯片,平滑弯角,尽量使电感和电容垂直放置,以减少不必要的干扰。
4.2 改进后分析
改进后,再次导入到ansoft Designer中进行分析,得到图6、7、8,此时可以发现,以前辐射区域较大区域变小或变形,受影响较大的晶振区域强度有所下降,对周围元件的影响也相应减弱,系统的抗电磁干扰能力得到提高。

图6 改进后50 Hz电路图

图7 改进后50 Hz E近场图

图8 改进后50 Hz H近场图
5、结论
通过Ansoft Designer软件对PCB板进行的电磁兼容分析,根据其得出的PCB的电流图及近场分布图,分析PCB的电磁兼容性,针对结果中的电磁辐射过高区域进行了重新设计,经Ansoft Designer验证,重新设计后的PCB各项电磁兼容指数有所下降,电磁兼容性得到提高。

粤公网安备 44030902003195号